Aditivní výroba může být vhodným řešením nejen pro individualizované produkty, ale i produkci méně kusových zakázek, kde by se klasická sériová produkce nevyplatila. A právě na tento segment se zaměřuje pražská společnost cotu.
V osmém díle seriálu připravovaném ve spolupráci s Výzkumným centrem pro strojírenskou výrobní techniku a technologii představíme různé technologie spojování a dělení materiálu plazmatem.
Základem obrábění plazmatem je ohřev nebo tavení materiálu za extrémně vysokých teplot (nad 1 000 °C), které vznikají rozkladem molekul plynu při jejich průchodu elektrickým obloukem. Oblouk hoří mezi netavící se katodou vyrobenou z wolframu a anodou, která je tvořena opracovávaným materiálem nebo tělesem hořáku.
Každé technologické zařízení pracující s plazmatem tvoří:
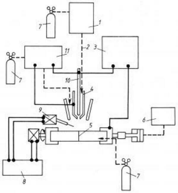
V plazmovém hořáku dochází k přeměně elektrické energie na tepelnou energii usměrněného proudu plazmatu. Důležitým parametrem plazmového hořáku je stabilizace elektrického oblouku. Podle druhu použitého stabilizačního média se plazmové hořáky (viz obr. 8.1) dělí na plazmové hořáky s plynovou stabilizací a plazmové hořáky s vodní stabilizací. V plazmovém hořáku dochází k přeměně elektrické energie na tepelnou energii usměrněného proudu plazmatem. Důležitým parametrem plazmového hořáku je stabilizace elektrického oblouku. Podle druhu použitého stabilizačního média se plazmové hořáky (viz obr. 8.1) dělí na plazmové hořáky s plynovou stabilizací a plazmové hořáky s vodní stabilizací.
Řezací tryska plazmového hořáku s vodní stabilizací má přídavné kanálky, kterými se přivádí voda do plazmového hořáku. Tyto hořáky se používají pro řezání ocelí a neželezných kovů a k nanášení povlaků. Výhodou je možnost řezat pod vodou, čímž se snižuje hlučnost, prašnost a vliv UV záření na obsluhu. Řezací tryska plazmového hořáku s vodní stabilizací má přídavné kanálky, kterými se přivádí voda do plazmového hořáku. Tyto hořáky se používají pro řezání ocelí a neželezných kovů a k nanášení povlaků. Výhodou je možnost řezat pod vodou, čímž se snižuje hlučnost, prašnost a vliv UV záření na obsluhu.
U plazmových technologií se používají tyto druhy plynů:
Plazmové hořáky se používají pro řezání, svařování, navařování a stříkání vrstev materiálů požadovaných vlastností na strojní součásti, pro obrábění těžkoobrobitelných materiálů, tavení materiálů v pecích, k vysokoteplotní chemické syntéze plynů a pro rozklad škodlivých průmyslových odpadů.
Metoda je založena na využití teplotních a dynamických účinků plazmatu. Mezi elektrodou a řezaným materiálem hoří při současném dodávání plazmového plynu elektrický oblouk koncentrovaný pomocí chlazené trysky a fokusačního (ochranného) plynu, případně vody. Zkoncentrováním elektrického oblouku se výrazně zvýší hustota výkonu. Fokusační (ochranný) plyn zároveň obklopuje plazmový elektrický oblouk a chrání vytvářené řezné hrany před vlivy okolní atmosféry. Řezaný materiál je taven a tavenina a oxidy jsou vyfukovány z místa řezu plazmovým plynem. V případě použití kyslíku jako plazmového plynu je materiál rovněž spalován a reakce mezi materiálem a kyslíkem přispívá k vytváření řezné spáry.
Díky vysoké hustotě výkonu plazmatu a vysoké dosahované teplotě lze plazmatem řezat takřka všechny kovové materiály. Omezením je tloušťka materiálu, což je způsobeno poklesem tlaku plazmového plynu se vzrůstající tloušťkou materiálu.
Výhody řezání plazmatem:
Plazmové svařování patří mezi moderní, vysoce produktivní metody svařování v ochranné atmosféře. Je charakterizováno velmi vysokou koncentrací energie a vysokou pracovní teplotou. Předností plazmového svařování je stabilní svařovací proces a charakteristický tvar svaru – zejména kořene, což umožňuje svařování bez podložení kořene až do tlouštěk 10 mm. V základních rysech se svařování plazmatem podobá metodě TIG (WIG) – oblouk hoří mezi netavící se elektrodou a základním materiálem nejčastěji v ochranné atmosféře inertního plynu. Na rozdíl od svařování metodou TIG se používá hořák s intenzivně chlazenou výstupní hubicí menšího průměru, která oblouk zužuje na poměrně malou plochu svařence. Na zvýšení hustoty energie se podílí ochranný (fokusační) plyn.
Koncentrované teplo zaručuje hluboké natavení základního materiálu, dobré formování kořene a charakteristický průřez svaru. Ve srovnání s laserovým paprskem má plazmový oblouk nižší koncentraci energie, avšak nesrovnatelně vyšší energetickou účinnost a nižší celkové provozní náklady. U plazmatu je zřejmá vyšší koncentrace energie a tím i délka oblouku. Teplo a dynamický účinek oblouku vytvářejí otvor na přední straně tavné lázně. Tento otvor, kde oblouk přechází přes materiál, se nazývá „klíčová dírka“. Při posuvu plazmového hořáku ve směru svařování dochází vlivem povrchového napětí k opětnému spojení svarového kovu za „klíčovou dírkou“. Tento efekt umožňuje svařování tupých svarů do tloušťky 8 mm bez úpravy svarového úkosu a na jeden průchod.
Spotřeba přídavného materiálu se při svařování plazmatem snižuje až na 1/10. Ekonomický přínos této metody je zřejmý. Snadná kontrola průvaru, nízká citlivost na změny délky oblouku, vysoká stabilita oblouku i při nízkých parametrech společně s malou tepelně ovlivněnou oblastí zajišťují vysokou kvalitu svařovacího procesu. Svařování metodou „klíčové dírky“ je velmi vhodné pro automatizaci svařovacího procesu. Společným znakem všech oblastí použití svařování plazmatem je vysoká kvalita a produktivita procesu při minimálním tepelném ovlivnění základního materiálu.
Výhody svařování plazmatem:
Zařízení pro nanášení povlaků plazmovým nástřikem umožňují nanášet železné i neželezné kovy (např. slitiny kovů, karbidy, wolfram, molybden, tantal, chrom, nikl), keramické materiály, sklo a plasty. Vrstva naneseného materiálu je se základním materiálem součásti spojena především adhezí, v některých případech se částečně uplatní proces difuze. Složení nanášeného materiálu se volí podle funkce dané součásti. Vytvářejí se povlaky odolné proti otěru, korozi, tepelným rázům, elektricky nevodivé, odolné proti vysokým teplotám nebo proti působení chemických látek.
Nanášený materiál se do plazmového hořáku přivádí ve formě prášku, drátu nebo tyčinky. Zde se taví a plamenem hořáku je vrhán na povrch součásti rychlostí 180 až 200 m.s-1. Pro dobré přilnutí povlaku je nutné povrch součásti dokonale očistit, tj. odmastit v lázni.
Výhody povlakování plazmatem:
Plazmový hořák lze použít při obrábění dvojím způsobem: buď pro předehřev materiálu před břitem řezného nástroje, nebo pro odtavování materiálu z povrchu obrobku.
Při obrábění s předehřevem materiálu před břitem řezného nástroje (obr. 8.7) se u ohřáté části materiálu změní mechanické a fyzikální vlastnosti (zejména se sníží pevnost a tvrdost materiálu) a obrábění probíhá snadněji, neboť řezné síly jsou malé. Tak se zvýší trvanlivost břitu až o 400 %. Metoda se používá pro obrábění těžkoobrobitelných materiálů nebo pro obrábění extrémně dlouhých výrobků.
Při odtavování materiálu z povrchu obrobku se materiál na povrchu obrobku taví a proudem asistenčního plynu odfukuje. Metoda je použitelná pouze pro hrubování při velkém množství odebíraného materiálu. Obrobený povrch má velkou drsnost a je značně tepelně ovlivněn.
Svařování mikroplazmatem se používá pro vytváření drobných svarů v přístrojové technice a přesné mechanice.
Ing. Jaroslav Řasa, CSc.,
Ing. Zuzana Kerečaninová, Ph.D.
ČVUT, VCSVTT
www.rcmt.cvut.cz
j.rasa@rcmt.cvut.cz
Laserové svařování lze v dnešní době považovat za velice moderní technologii. Vysoké svařovací rychlosti, štíhlý svar a z toho plynoucí výhody jsou pozitiva, která umožnila začlenění této metody do progresivních výrobních technologií. Tento článek si klade za cíl představit aktuální možnosti laserových svařovacích technologií.
Univerzálním nástrojem naší doby je laser, kterým je možné bezdotykově opracovávat téměř všechny materiály. Ještě lépe a přesněji se podaří materiály řezat nebo gravírovat, když paprsek laseru kmitá.
Ať ve strojírenském, elektrotechnickém, potravinářském, chemickém či důlním průmyslu, nebo ve stavebnictví, zemědělství a mimo jiné také při výrobě dekoračních předmětů, tam všude nacházejí uplatnění CNC stroje pro termické dělení materiálů.
Pro řezání drobných a kompletních tvarů kombinovaných (složených) materiálů nebo oceli používá řada podniků řezání vysokoenergetickým kapalinovým paprskem s abrazivem. Na trhu jsou nyní nabízeny tři rozdílné stroje, od základního modelu až po vysoce rychlostní variantu.
Vědci z univerzity ve Stuttgartu ukázali cestu pro novou generaci polovodičových laserů. Tyto mají být zejména výkonnější a použitelné v nových oblastech. Lasery jsou založeny na diamantovém sendviči.
Strukturální trhací nýty jsou ideální alternativou ke svařování nebo šroubovému spojení. Bezpečně a rychle se instalují a nabízejí značné výhody z hlediska smyku, tahu a dynamického zatížení. Použití strukturálních trhacích nýtů M-Lok při montáži rámů strojů a strojních součástí umožnilo firmě Zahoransky zkrátit jejich výrobní časy.
Každá investice do podniká je spojena s velkým očekáváním. Jistou dávku důvěryhodnosti ve správnou investice může dávat také historie firmy i samotné technologie. Technologie řezání vysokotlakým vodním paprskem Flow slaví v tomto roce již 50 let, resp. 40 let v případě abrazivního vodního paprsku.
Ľahké neželezné kovy ako hliník, horčík, titán a ich zliatiny, ktoré sú používané najmä v automobilovom, leteckom a kozmickom priemysle, musia spĺňať vysoké a často protichodné nároky ako je napríklad dostatočná pevnosť pri zachovaní vysokej ťažnosti alebo dobrá korózna odolnosť. Inak povedané, využívajú sa tam, kde ich náhrada dostupnejšími materiálmi nie je možná. Na zváranie materiálov z ľahkých neželezných kovov je potrebné použiť takú technológiu zvárania, ktorá bude ich vlastnosti degradovať čo najmenej. Celý rad štúdií a doterajších praktických skúseností ukazujú, že väčšina problémov vznikajúcich pri konvenčnom zváraní oblúkovými metódami môže byť potlačená použitím laserového lúča.
Dnešní výrobci plechových dílů vyžadují vysoce flexibilní, efektivní a inteligentní řešení. Nové inovace ve výrobě vláknového laseru Prima Power byly navrženy a vyvinuty tak, aby splňovaly tato očekávání. Platino Fiber Evo je nejnovější verzí platformy Platino s více než 2 000 instalací po celém světě, vylepšenou o důležité technologické inovace.
Jednou za dva roky pořádá Oddělení desintegrace materiálů Ústavu geoniky Akademie věd ČR konferenci o technologii vysokorychlostních vodních paprsků. Letos organizátoři pro své setkání vybrali nádherné a inspirativní prostředí Lednicko-Valtického areálu, zapsaného do seznamu světového a kulturního dědictví UNESCO. V pořadí již pátá konference této série přitáhla pozornost mnoha zahraničních a tuzemských odborníků.
Dostáváte vydání MM Průmyslového spektra občasně zdarma na základě vaší registrace? Nejste ještě členem naší velké strojařské rodiny? Změňte to a staňte se naším stálým čtenářem.
Proč jsme nejlepší?
a mnoho dalších benefitů.
... již 25 let zkušeností s odbornou novinařinou


















